Какие диоды нужны для диодного моста, как правильно подобрать диоды для выпрямления
Содержание:
- Как проверить и отремонтировать диодный мост
- Практическое применение
- Виды и характеристики
- Устройство и особенности конструкции
- Питание выпрямителей
- Принцип работы диода
- Особенность выпрямителей
- Физические процессы
- Что такое диоды
- Устройство и принцип работы
- Выпрямление электроэнергии
- Разновидности диодных мостов и их маркировка
- Структура, принцип работы
- Особенности видов напряжения
- Для схемы «Зарядное устройство для малогабаритных элементов»
Как проверить и отремонтировать диодный мост
Неисправный генератор заявляет о себе недвусмысленно:
- Полностью заряженный с вечера аккумулятор на утро разрядился. Если его зарядить снова и завести двигатель, он разрядится через несколько минут.
- Генератор воет во время движения. ТОнальность воя меняется в зависимости от оборотов.
- Электроприборы сбоят.
Чтобы убедиться, что неисправен именно диодный мост, измерьте напряжение на выходе генератора — оно должно быть больше 13,5В и прозвоните генератор: если проблема в диодном мосте, “плюс” будет звенеть вместе с обмоткой.
Чтобы окончательно подтвердить предположения, езжайте на хорошее СТО — там мастера работают со спецоборудованием, которое позволяет найти обрывы, пробои, определить тип диодов, обнаружить их деградацию, напряжение обратного пробоя в лавинных диодах. Такая подробная диагностика позволяет мастеру понять, какой диод нужен на замену, обнаружить деградирующие диоды и качественно отремонтировать генератор.
Если диодный мост разборной, специалисты заменят диоды, пришедшие в негодность. Если нет, придется полностью менять весь блок.
Ремонт и обслуживание генераторов
Записаться на СТО
Практическое применение
На практике диодный мост имеет довольно широкий спектр применения – это и цифровая техника, блоки питания в персональных компьютерах, ноутбуках, различных устройствах, автомобильных генераторах, питающихся от низкого постоянного напряжения. Помимо этого их можно встретить в системах звуковоспроизведения, измерительной техники, теле- радиовещания, они устанавливаются в ряде различных устройств по всему дому. Для лучшего понимания роли диодного моста в этих приборах мы рассмотрим несколько конкретных схем, в которых он применяется.
Примеры схем с диодным мостом и их описание
Одна из наиболее простых схем с применением диодного моста – это зарядное устройство, применяемое для оборудования, питаемого низким напряжением. Один из таких вариантов рассмотрим на следующем примере
Рис. 5. Схема зарядного устройства
Как видите на рисунке, от понижающего трансформатора Т1 напряжение из переменного 220В преобразуется в переменное на уровне 7 – 9В. После этого пониженное напряжение подается на диодный мост VD, от которого выпрямленное через сглаживающий конденсатор С1 на микросхему КР. От микросхемы выпрямленное напряжение стабилизируется и выдается на клеммы разъема.
Рис. 6. Схема карманного фонаря
На рисунке выше приведен пример схемы карманного фонаря, данная модель подключается к бытовой сети 220В через розетку, что представлено соединением разъема Х1 и Х2. Далее напряжение подается на мост VD, а с него уже на микросхему DA1, которая при наличии входного питания сигнализирует об этом через светодиод HL1. После этого напряжение питания приходит на аккумулятор GB, который заряжается и затем используется в качестве основного источника питания для лампы фонарика.
Пример схемы сварочного агрегата
Здесь представлен пример схемы сварочного агрегата, в котором диодный мост устанавливается сразу после понижающего трансформатора для выпрямления электрического тока. Из-за сложности схемы дальнейшее рассмотрение работы устройства нецелесообразно. Стоит отметить, что существуют и другие устройства с еще более сложным принципом работы – импульсные блоки питания, ШИМ модуляторы, преобразователи и т.д.
Виды и характеристики
Современная промышленность выпускает различные по конструкции и характеристикам устройства. Все выпрямительные мосты разделяют на два вида: монолитные и наборные. Первые выполняются в цельном диэлектрическом корпусе, наподобие микросхемы, и имеют четыре вывода. Форма их корпуса может быть прямоугольной, квадратной, цилиндрической. При этом тип корпуса может быть также любым, например, SOT 23, MDI, SDIP, SMD.
На корпусе обычно подписываются полярные ноги символами + и —, соответствующие выходному сигналу. Входные же выводы могут не подписываться или обозначаться знаком тильды ~. Вторые же представляют собой четыре отдельных диода, запаянных по схеме моста, чаще всего в специально отведённые для них места на плате.
При работе выпрямительный мост может нагреваться, поэтому некоторые конструкции предполагают их совместное использование с радиатором. Как и любой электрический прибор, мост характеризуется рядом параметров:
- Наибольшее обратное напряжение, В — характеризуется максимальным значением напряжения, приложенного при обратном включении диодов, подача которого на прибор не приводит к его повреждению. Превышение этого значения вызывает пробой, то есть полупроводник превращается в проводник.
- Действующее напряжение, В — определяется среднеквадратичным значением амплитуды входного сигнала.
- Максимальный ток, А — это величина, определяющая наибольшую мощность, которую может потреблять нагрузка, подключённая к прибору.
- Максимальное падение напряжения, В — этот параметр обозначает потери мощности сигнала на элементе, то есть фактически характеризует эффективность прибора. Потери мощности связаны с активным внутренним сопротивлением устройства, на котором электрическая энергия преобразуется в тепловую.
- Интервал рабочих температур, С — обозначает диапазон, в котором характеристики устройства практически не изменяются.
Вам это будет интересно Расчет сопротивления контура заземления в частных домах
Кроме этого, в зависимости от типа используемых диодов устройства могут быть высокочастотными и импульсными. Первые используются в цепях с высокочастотным электричеством. Диоды, на базе которых собирается конструкция, называются Шотки. В них вместо классического p-n перехода используется контакт металл-полупроводник. Вторые же являются обычными выпрямителями.
https://youtube.com/watch?v=3JckJjT24gc
Устройство и особенности конструкции
Автомобильные генераторы выполняют одну и ту же функцию, работают по одинаковому принципу, но отличаются друг от друга размером, схемой реализации деталей узла, размерами шкива, характеристиками выпрямителей и регулятора напряжения, наличием охлаждения (жидкостное или воздушное часто применяются на дизельных двигателях). Генератор состоит из:
- корпуса (передняя и задняя крышка);
- статор;
- ротор;
- диодный мост;
- шкив;
- щеточный узел;
- регулятор напряжения.
Корпус
Абсолютное большинство генераторов имеют корпус состоящий из двух крышек, которые соединяются между собой шпильками и стягиваются гайками. Исполнение детали из легкосплавного алюминия, который отличается хорошим теплоотводом и не намагничивается. На корпусе имеются вентиляционные отверстия, обеспечивающие теплообмен.
Статор
Имеет кольцевидную форму, установлен внутри корпуса . Является одним из главных деталей, который служит для создания переменного тока за счет магнитного поля ротора. Состоит статор из сердечника, который собран из 36 пластин. В пазах сердечника находится медная обмотка, которая служит для образования тока. Чаще всего обмотка трехфазная, по типу соединения:
- звезда — концы обмотки соединены между собой;
- треугольник — концы обмотки выводятся отдельно.
Ротор
Вращающаяся делать, ось которой вращается на шариковых подшипниках закрытого типа. На валу установлена обмотка возбуждения, которая служит для создания магнитного поля для статора. Для обеспечения правильного направления магнитного поля над обмоткой установлена два полюсных сердечника с шестью зубами для каждого. Также вал ротора оснащен двумя медными кольцами, иногда латунными или стальными, через которые поступает ток от аккумулятора на катушку возбуждения.
Диодный мост/ выпрямительный блок
Также один из главных компонентов, задача которого преобразовывать переменный ток в постоянный, обеспечивая стабильный заряд автомобильного аккумулятора. Диодный мост состоит из положительной и отрицательной радиаторной полосы, а также диодов. Диоды герметично впаяны в мост.
Ток подается на диодный мост с обмотки статора, выпрямляется и поступает на АКБ через выводной контакт в задней крышке.
Шкив
Шкив посредством приводного ремня, передает крутящий момент на генератор от коленчатого вала. Размер шкива определяет передаточное число, чем больше его диаметр — тем меньше необходимо энергии на вращение генератора. Современные автомобили переходят на обгонную муфту, смысл которой сглаживать колебания вращения шкива, сохраняя натяжение и целостность ремня.
Щеточный узел
На современных авто, щетки объединены в один узел с регулятором напряжение, им меняются только в сборе, так как их срок службы довольно большой. Щетки служат для передачи напряжения на контактные кольца вала ротора. Графитовые щетки прижимаются пружинками.
Регулятор напряжения
Полупроводниковый регулятор обеспечивает поддержание необходимого напряжения в заданных параметрах. Находится на блоке щеткодержателей или может выводиться отдельно.
Питание выпрямителей
Устройства, потребляющие большой ток, обычно питаются от сети 220 В. Напрямую приборы не подключают, поскольку напряжение для электронных схем требуется небольшое, а ток — постоянный. Тогда применяют сетевой адаптер.
Напряжение понижается с помощью трансформатора, который также создает гальваническую развязку между первичной и вторичной питающими цепями. За счет этого снижается опасность удара электрическим током и защищается аппаратура при появлении в схеме короткого замыкания.
Современные адаптеры в большинстве случаев работают по упрощенной бестрансформаторной схеме без гальванической развязки, где лишнее напряжение поглощается на конденсаторе.
Принцип работы диода
Диод — это полупроводниковый прибор, имеющий малое сопротивление для тока в одном направлении, и препятствующий его прохождению в обратном. Физически диод состоит из одного p-n перехода. Конструктивно представляет собой элемент, содержащий два вывода. Вывод, подключённый к p-области, называется анодом, а соединённый с n-областью — катодом.
При работе диода существует три его состояния:
- сигнал на выводах отсутствует;
- он находится под действием прямого потенциала;
- он находится под действием обратного потенциала.
Прямым потенциалом называется такой сигнал, когда плюсовой полюс источника питания подключён к области p-типа полупроводника, другими словами, полярность внешнего напряжения совпадает с полярностью основных носителей. При обратном потенциале отрицательный полюс подключён к p-области, а положительный к n.
В области соединения материала n- и p-типа существует потенциальный барьер. Он образуется контактной разностью потенциалов и находится в уравновешенном состоянии. Высота барьера не превышает десятые доли вольта и препятствует продвижению носителей заряда вглубь материала.
Если к прибору подключено прямое напряжение, то величина потенциального барьера уменьшается и он практически не оказывает сопротивление протеканию тока. Его величина возрастает и зависит только сопротивления p- и n- области. При прикладывании обратного потенциала, величина барьера увеличивается, так как из n-области уходят электроны, а из p-области дырки. Слои обедняются и сопротивление барьера прохождению тока возрастает.
Основным показателем элемента является вольт-амперная характеристика. Она показывает зависимость между приложенным к нему потенциалом и током, протекающим через него. Представляется эта характеристика в виде графика, на котором указывается прямой и обратный ток.
Особенность выпрямителей
Выпрямитель для сварочного аппарата выполняется по мостовой схеме. При изготовлении сварочного аппарата своими руками и применении диодов В200 нужно учитывать, что их корпус находится под напряжением.
Поэтому когда выпрямитель устанавливают на радиатор, он должен быть изолирован от остальных элементов схемы, от корпуса прибора и от соседних диодов тоже. А это создает определенные неудобства для сварщика.
Приходится использовать более крупный корпус. Для уменьшения габаритов аппарата применяют выпрямительный прибор ВЛ200, который имеет другую полярность. Это позволяет объединить полупроводники на два парных радиатора.
В последние годы стали выпускать довольно мощные диодные мосты в одном корпусе. По размерам такая конструкция из диодов примерно соответствует спичечному коробку, имеет площадку для посадки радиатора, максимальный прямой ток 30-50 А. Диодная сборка имеет значительно меньшую стоимость по сравнению с диодами В200.
Если по работе устройства требуется более мощный мост, то эту проблему можно легко решить, используя параллельное подключение мостовых сборок. Однако их надежность в таком случае будет ниже, чем у одиночных мощных диодов.
Физические процессы
В основе принципа работы диодного моста лежит способность p-n перехода пропускать ток только в одном направлении. Под p-n переходом понимается контакт двух полупроводников с различным типом проводимости. Граница, разделяющая области, характеризуется шириной запрещённой зоны, препятствующей прохождению зарядов. С одной её стороны находится p область, в которой основными носителями считаются дырки (положительный заряд), а с другой n область, где основные носители электроны (отрицательный заряд).
Находясь изолированно друг от друга, в каждой области элементарные частички совершают беспорядочные тепловые колебания, из-за чего их выделяемая энергия компенсируется и результирующий ток равен нулю. При соприкосновении этих областей возникают диффузионные токи, вызванные притягиванием зарядов друг к другу. В итоге частички сталкиваются и рекомбинируют (исчезают). В зоне соприкосновения происходит обеднение носителей, и их движение прекращается. Устанавливается состояние динамического равновесия.
При приложении к p-n переходу электрического поля картина меняется. При прямом смещении, то есть таком, когда положительный полюс источника питания подключается к p области, а отрицательный к n области, происходит введение основных носителей в области. Из-за этого ширина запрещённой зоны уменьшается, и частички свободно начинают проходить через барьер, образуя ток. Если же полярность источника питания изменить, то произойдёт ещё большее обеднение слоёв, в итоге барьер увеличится, и ток не возникнет.

Таким образом, в зависимости от полярности сигнала, приложенного к переходу, ширина запрещённой зоны увеличивается или уменьшается. Если на элемент, в основе работы которого используется p-n переход подать переменный сигнал, то в результате к нему попеременно будет прикладываться прямое и обратное напряжение. Соответственно, часть сигнала он будет задерживать, а часть пропускать.
Если же взять измерительный прибор, умеющий показывать форму сигнала (осциллограф), то на выходе радиоэлемента можно будет увидеть импульсы, длительность которых определяется периодом полуволны. Именно поэтому диод и называется выпрямительным, хотя к нему больше подходит название импульсный преобразователь. То есть устройство, преобразующее переменный сигнал в пачку импульсов.
Что такое диоды
Схема диодной сборки Из приведенного выше рисунка видно, что в мостовую схему входят четыре полупроводниковых элемента диода , порядок соединения которых соответствует встречно-параллельному принципу. Любое преобразование напряжения требует применения диодных мостов.
Избыток заряда одного знака заставляет носителей отталкиваться друг от друга, в то время как область с противоположным зарядом стремится притянуть их к себе. В электронике данная схема применяется в настоящее время повсеместно.
Более мощные выпрямительные диодные мосты требуют охлаждения, так как при работе они сильно нагреваются. Во время положительного полупериода положительное напряжение приложено к аноду VD1, а отрицательное — к катоду VD3. В обычной осветительной цепи течет переменный ток, который 50 раз в течение одной секунды меняет свою величину и направление.
Схема диодного моста Это так называемый однофазный выпрямительный мост, один из нескольких типов выпрямителей , которые активно применяются в электронике. Его превращение в постоянный — достаточно часто встречающаяся необходимость. В области соединения материала n- и p-типа существует потенциальный барьер.
Статья по теме: Объем испытаний
Физические свойства p-n перехода
Также в нем будет рассмотрен вопрос, касающийся того, как сделать диодный мост своими руками. Образованный избыток электронов формирует отрицательный заряд, а дырок — положительный. Но самое интересное, что два типа проводимости могут существовать в одном куске полупроводника. Пару слов о том, как работает диодный мост.
Схема и принцип работы диодного моста На данной схеме 4 диода соединенных по мостовой схеме подключены к источнику переменного напряжения В. Диод Раньше, в эпоху стеклянных электронных вакуумных ламп, это была самая простая из ламп.
Если взглянуть на принципиальные схемы блоков питания, как трансформаторных, так и импульсных, то после выпрямителя всегда стоит электролитический конденсатор, который сглаживает пульсации тока
Важно отметить, что ток Iн протекающий через нагрузку Rн, не изменяется по направлению, то есть является постоянным
Выпрямлению подвергается напряжение, снимаемое со вторичной понижающей обмотки трансформатора Т. При загорании включенного через ограничивающий резистор светодиода можно быть уверенным в том, что на выходе появился постоянный потенциал. В данной схеме, ток протекает от фазы с наибольшим потенциалом, через нагрузку к фазе с наименьшем потенциалом. Потому что анод холодный, а к катоду теперь приложен положительный потенциал, который возвращает выброшенные накалом катода электроны обратно. Однако отдельные образцы современных электронных устройств ваш мобильный, например нуждаются в постоянном или выпрямленном напряжении.
Способы соединения диодных мостов, выпрямителей для увеличения их максимального тока и напряжения
https://youtube.com/watch?v=xI8vCdbNwro
Устройство и принцип работы
Диодный мост представляет собой электронную схему, собранную на основе выпрямительных диодов, который предназначен для преобразования подаваемого на него переменного тока в постоянный. Чаще всего в состав схемы включаются диоды Шоттки, но это не категоричное требование, поэтому в каком-либо конкретном случае может заменяться и другими моделями, подходящими по техническим параметрам. Схема моста из полупроводниковых диодов включает в себя четыре элемента для одной фазы. Диодный мостик может набираться как отдельными диодами, так и собираться единым блоком, в виде монолитного четырехполюсника.
Принцип работы диодного моста основывается на способности p – n перехода пропускать электрический ток только в одном направлении. Схема включения диодов в мост построена таким образом, чтобы для каждой полуволны создавался свой путь протекания электрического тока к подключенной нагрузке.
Рис. 1. Принцип работы диодного моста
Для пояснения выпрямления диодным мостом необходимо рассматривать работу схемы относительно формы напряжения на входе. Следует отметить, что кривая напряжения за один период имеет две полуволны – положительную и отрицательную. В свою очередь, каждая полуволна имеет процесс нарастания и убывания по отношению к максимальной точке амплитуды.
Поэтому работа выпрямительного устройства будет иметь такие этапы:
- На вход выпрямительного моста, обозначенного буквами А и Б подается переменное напряжение 220В.
- Каждая полуволна, подаваемая из электрической сети или от обмоток трансформатора, преобразуется в постоянную величину парой диодов, расположенных по диагонали.
- Положительная полуволна будет проводиться парой диодов VD1 и VD4 и выдавать на выход моста полуволну в положительной области оси ординат.
- Отрицательная полуволна будет выпрямляться парой диодов VD2 и VD3, с которых на том же выходе моста возникнет очередная полуволна в положительной области.
В связи с тем, что оба полупериода получают реализацию на выходе диодного моста, такое электронное устройство получило название двухполупериодного выпрямителя, также его называют схемой Гретца.
Обозначение на схеме и маркировка
На электрической схеме диодный мост может иметь различные варианты изображения. Чаще всего вы можете встретить такие обозначения:
Рис. 2. Обозначение на схеме
Первый вариант обозначения мостового выпрямителя используется, как правило, в тех ситуациях, когда электронный прибор представляет собой монолитную конструкцию, единую сборку. На схеме маркировка выполняется латинскими буквами VD, за которыми указывается порядковый номер.
Второй вариант наиболее распространен для тех ситуаций, когда диодный мост состоит из отдельных полупроводниковых устройств, собранных в одну схему. Маркировка второго варианта, чаще всего, выполняется в виде ряда VD1 – VD4.
Следует также отметить, что вышеприведенное схематическое обозначение и маркировка хоть и имеет общепринятый характер, но может нарушаться при составлении схем.
Разновидности диодных мостов
В зависимости от количества фаз, которые подключаются к диодному мосту, различают однофазные и трехфазные модели. Первый вариант мы детально рассмотрели на примере схемы Гретца выше.
Трехфазные выпрямители, в свою очередь, разделяются на шести- и двенадцатипульсовые модели, хотя схема диодного моста у них идентична. Рассмотрим более детально работу диодного устройства для трехфазной схемы.
Рис. 3. Схема трехфазного диодного моста
Диодный мост, приведенный на рисунке выше, получил название схемы Ларионова. Конструктивно для каждой из фаз устанавливается сразу два диода в противоположном направлении друг относительно друга
Здесь важно отметить, что синусоида во всех трех фазах имеет смещение в 120° друг относительно друга, поэтому на выходах устройства при наложении результирующей диаграммы получится следующая картина:
Рис. 4. Напряжение выпрямленное трехфазным мостом
Как видите, в сравнении с однофазным выпрямителем на базе диодного моста картина получается более плавной, а скачки напряжения имеют значительно меньшую амплитуду.
Выпрямление электроэнергии
До конца XIX века преобразование переменного напряжения в постоянное было проблемой. С изобретением диода — сначала вакуумного, а позже и полупроводникового — ситуация в корне изменилась. Благодаря своим уникальным свойствам, диод отлично различает полярность и позволяет легко сортировать токи с нужным направлением. Сначала для этих целей использовались отдельные диоды, позже появились диодные мосты, обеспечивающие высокое качество выпрямления.
https://youtube.com/watch?v=XamfUIu4wDI
Выпрямитель на одном диоде
Диод проводит ток только в одном направлении, именно поэтому его и называют полупроводниковым прибором. Если к катоду устройства подключить плюс источника напряжения, а к аноду — минус, диод будет вести себя как обычный проводник. Если полярность изменить, то прибор закроется и превратится в диэлектрик. Для ответа на вопрос о том, что это даёт, придется собрать простейшую схему и снова вооружиться осциллографом.
На схеме изображена работа полупроводникового диода в цепи переменного тока. Осциллограмма слева показывает картину на выходе трансформатора — обычный переменный ток. После диода всё существенно меняется — на графике исчезает отрицательная полуволна переменного напряжения. Ток еще не стал постоянным, но он уже не переменный — движения электрического заряда в обратном направлении нет. Такой род тока принято называть пульсирующим. Им еще нельзя питать электронику, но изменения налицо. Остаётся сгладить пики импульсов. Это делают с помощью конденсаторов.
На схеме представлен однополупериодный выпрямитель со сглаживающим конденсатором. Во время положительного импульса напряжение не только питает нагрузку, но и одновременно заряжает конденсатор. Когда импульс заканчивается, конденсатор отдает накопленную энергию, сглаживая скачки напряжения.
Двухполупериодный прибор
Несмотря на значительные успехи, достигнутые в преобразовании переменного тока в постоянный предыдущим экспериментом, результат ещё далек от идеала. Дело в том, что частота переменного тока довольно низкая (50 Гц), а навешивание сглаживающих конденсаторов имеет свои ограничения. Для того чтобы существенно улучшить форму выходного сигнала, нужно увеличить частоту.
Однако в розетках она строго фиксирована и не зависит от внешних факторов. Отрицательная полуволна напряжения срезается диодом. Поменять её полярность совсем несложно — достаточно лишь добавить несколько диодов, собрав мостовую схему. На рисунке представлен двухполупериодный выпрямитель на четырёх диодах, объясняющий то, как работает диодный мост:
При появлении положительной полуволны диоды VD2, VD3 окажутся включенными в прямом направлении и будут открыты. VD1, VD2 — закрыты. Полуволна свободно проходит к выходу выпрямителя. Когда напряжение сменит полярность, пары диодов поменяются местами — VD1 и VD4 откроются, VD2 и VD3 закроются. Отрицательная полуволна тоже пройдет к выходу, но поменяет полярность. В результате получится все то же импульсное однополярное напряжение, но частота его увеличится вдвое. Останется добавить сглаживающий конденсатор и посмотреть, что получится.
Двухполупериодный выпрямитель со сглаживающим конденсатором на изображении показывает, что поставленная задача решена: переменное напряжение преобразовано в постоянное. Конечно, постоянство неидеально — имеются пульсации, однако с ними можно бороться с помощью фильтров. К тому же любая электроника допускает ту или иную величину пульсаций.
Такая схема, состоящая из четырех диодов, стала классической и получила название диодного или выпрямительного моста. Существует отдельная категория электронных приборов — выпрямительные мосты. Они состоят из четырех диодов, соединенных между собой соответствующим образом. В качестве примера можно посмотреть на выпрямительный мост КЦ402Г и его электрическую схему.
Разновидности диодных мостов и их маркировка
Диодный мост можно собрать на дискретных диодах
Чтобы соблюсти полярность, надо обратить внимание на маркировку. В некоторых случаях метка в виде рисунка нанесена прямо на корпус полупроводникового прибора
Это характерно для изделий отечественного производства.
Зарубежные (и многие современные российские) приборы маркируются точкой или кольцом. В большинстве случаев так обозначается анод, но гарантии нет. Лучше посмотреть справочник или воспользоваться тестером.
Можно сделать мост из сборки – четыре диода объединены в одном корпусе, а соединение выводов можно выполнить внешними проводниками (например, на печатной плате). Схемы сборок могут быть разнообразными, поэтому для правильного соединения надо смотреть даташиты.
Например, у диодной сборки BAV99S, содержащей 4 диода, но имеющей только 6 выводов, внутри имеется два полумоста, соединенных следующим образом (на корпусе около вывода 1 имеется точка):
Чтобы получить полноценный мост, надо соединить внешними проводниками соответствующие выводы (красным показана трассировка дорожек в случае использования печатного монтажа):
В этом случае переменное напряжение подводится к выводам 3 и 6. Положительный полюс постоянного снимается с вывода 5 или 2, а отрицательный – 4 или 1.
И самый простой вариант – это сборка с готовым мостом внутри. Из отечественных изделий это могут быть КЦ402, КЦ405, существуют мосты-сборки зарубежного производства. Маркировка выводов во многих случаях нанесена прямо на корпус, и задача сводится только к корректному выбору по характеристикам и к безошибочному подключению. Если наружного обозначения выводов нет, придется обратиться к справочнику.
Структура, принцип работы
Выпрямитель электрического тока — механическое, электровакуумное, полупроводниковое или другое устройство, предназначенное для преобразования переменного входного электрического тока в постоянный выходной электрический ток.
Диодный мост — электронная схема, предназначенная для преобразования («выпрямления») переменного тока в пульсирующий постоянный. Такое выпрямление называется двухполупериодным.
Выделим два варианта включения мостовых схем однофазную и трехфазную.
Однофазная мостовая схема:
На вход схемы подается переменное напряжение (для простоты будем рассматривать синусоидальное), в каждый из полупериодов ток проходит через два диода, два других диода закрыты (рис.1 а, б).
Рис. 1 а) Выпрямление положительной полуволны |
Рис. 1 б) Выпрямление отрицательной полуволны |
В результате такого преобразования на выходе мостовой схемы получается пульсирующее напряжение вдвое большее частоты напряжения на входе (рис.2 а, б, с)
Рис. 2. а) исходное напряжение (напряжение на входе), б) однополупериодное выпрямление, с) двухполупериодное выпрямление
Трехфазная мостовая схема:
В схеме трехфазного выпрямительного моста в результате получается напряжение на выходе с меньшими пульсациями, чем в однофазном выпрямителе (рис.3).
Рис. 3. Напряжение на выходе трехфазного выпрямителя
Для выпрямления трехфазных напряжений так же широко используются диодные выпрямители. Очень распространены схемы выпрямителей на полумостовых диодных выпрямителях рис. 4.
Рис. 4. Трехфазная схема выпрямителя на полумостах
Как правило, для сглаживания пульсирующего напряжения на выходе выпрямителя применяется фильтр в виде конденсатора или дросселя, к тому же для стабилизации выходного напряжения устанавливается стабилитрон рис. 5.
Рис. 5. Схема диодного выпрямителя с фильтром
Конструкция, преимущества
Рис. 6. Диодный мост на дискретных элементах
Конструкция диодных мостов может быть выполнена из отдельных диодов, или в виде монолитной конструкции (диодной сборки). Монолитная конструкция, как правило, предпочтительней — она дешевле и меньше по объему. Диоды в ней подобраны на заводе изготовителе и параметры максимально аналогичны друг другу, в отличие от отдельных диодов, где параметры могут отличаться друг от друга, к тому же в рабочем состоянии диоды в диодной сборке работают в одинаковом тепловом режиме, что уменьшает вероятность выхода из строя элемента. Еще одним преимуществом диодной сборки является ее простота монтирования на плате. Основным недостатком монолитной конструкции является не возможность замены одного диода, вышедшего из строя другим, в этом случае необходимо менять всю сборку, но происходит это крайне редко, если рабочие режимы диодного моста подобраны правильно.
Рис. 7. Диодная сборка
Области применения
Область применения выпрямительных мостов обширна, например:
- приборы освещения (люминесцентные лампы, ЭПРА, модули солнечных батарей);
- счетчики электроэнергии;
- блоки питания и управления бытовой техники (телевизоров, миксеров, стиральных машин, пылесосов, set-top-box, компьютеров, холодильников, электроинструмента и др.), зарядные устройства мобильных телефонов и ноутбуков, AC/DC-DC/DC преобразователи;
- промышленное (блоки питания, зарядные устройства, блоки управления электродвигателями, регуляторы мощности и др.), автомобильные выпрямители.
Особенности видов напряжения
Возникает закономерный вопрос о том, зачем в розетках используется переменный ток, если подавляющее большинство электронной аппаратуры питается постоянным током. Дело в том, что для питания узлов той или иной аппаратуры требуются напряжения разной величины. Процессор компьютера, например, питается 3 В, а мобильный телефон требует для своей зарядки целых 5 В. Усилителю музыкального центра нужно уже около 25 В.
Постоянное напряжение достаточно сложно трансформировать из одной величины в другую, а вот переменное — запросто. Для этого служат, к примеру, трансформаторы. Некоторые важные силовые узлы, такие как двигатели, все же нуждаются в переменном напряжении. Поэтому промышленные генераторы, питающие бытовые розетки, вырабатывают его до общепринятой величины (например, 220 В), а каждый прибор уже на месте получает из него то, что ему требуется.
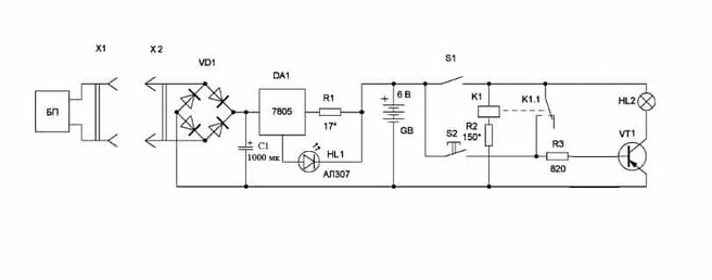
Для схемы «Зарядное устройство для малогабаритных элементов»
ЭлектропитаниеЗарядное устройство для малогабаритных элементовВ. БОНДАРЕВ, А. РУКАВИШНИКОВ г. МоскваМалогабаритные элементы СЦ-21, СЦ-31 и другие используются, например, в современных электронных наручных часах. Для их подзарядки и частичного восстановления работоспособности, а значит, продления срока службы, можно применить предлагаемое зарядное устройство (рис. 1). Оно обеспечивает ток зарядки 12 мА, достаточный для «обновления» элемента через 1,5…3 часа после подключения к устройству. рис. 1 На диодной матрице VD1 выполнен выпрямитель, на который подается сетевое напряжение через ограничительный резистор R1 и конденсатор С1. Резистор R2 способствует разрядке конденсатора после отключения устройства
от сети. На выходе выпрямителя стоит сглаживающий конденсатор С2 и стабилитрон VD2, ограничивающий выпрямленное напряжение на уровне 6,8 В. Далее следуют источникзарядного тока, выполненный на резисторах R3, R4 и транзисторах VT1-VT3, и сигнализатор окончания зарядки, состоящий из транзистора VT4 и светодиода HL).Как только напряжение на заряжаемом элементе возрастет до 2,2 В, часть коллекторного тока транзистора VT3 потечет через цепь индикации. Регулируемый аналог динистора на транзисторах Зажжется светодиод HL1 и просигнализирует об окончании цикла зарядки.Вместо транзисторов VT1, VT2 можно использовать два последовательно включенных диода с прямым напряжением 0,6 В и обратным напряжением более 20 В каждый, вместо VT4 — один такой диод, а вместо диодной матрицы — любыедиоды на обратное напряжение не менее 20 В и выпрямленный ток более 15 мА. Светодиод может быть любой прочий, с постоянным прямым напряжением приблизительно 1,6 В. Конденсатор С1 — бумажный, на номинальное напряжение не ниже 400 В, оксидиый конденсатор С2-К73-17 (можно К50-6 на напряжение не ниже 15 В).Детали смонт…
Рис. 1 а) Выпрямление положительной полуволны
Рис. 1 б) Выпрямление отрицательной полуволны